Export Control
EAR Export Classification: Not subject to the EAR per 15 C.F.R. Chapter 1, Part 734.3(b)(3), except for the following Service Bulletins which are currently published as EAR Export Classification 9E991: SBE70-0992, SBE72-0483, SBE72-0580, SBE72-0588, SBE72-0640, SBE73-0209, SBE80-0024 and SBE80-0025.Copyright
© IAE International Aero Engines AG (2001, 2014 - 2021) The information contained in this document is the property of © IAE International Aero Engines AG and may not be copied or used for any purpose other than that for which it is supplied without the express written authority of © IAE International Aero Engines AG. (This does not preclude use by engine and aircraft operators for normal instructional, maintenance or overhaul purposes.).Applicability
All
Common Information
TASK 75-24-49-300-062 LPT ACC Support Assemblies - Replace The Rear Flange, Repair-062 (VRS4598)
General
The practices and processes referred to in the procedure by the TASK number are in the SPM.
NOTE
NOTE
NOTE
Preliminary Requirements
Pre-Conditions
NONESupport Equipment
NONEConsumables, Materials and Expendables
| Name | Manufacturer | Part Number / Identification | Quantity | Remark |
|---|---|---|---|---|
| CoMat 03-204 WELDING FILLER WIRE | LOCAL | CoMat 03-204 |
Spares
| Name | Manufacturer | Part Number / Identification | Quantity | Remark |
|---|---|---|---|---|
| Replacement rear flange | 0AM53 | Replacement rear flange | 1 |
Safety Requirements
NONEProcedure
Refer to Figure.
Cut off the damaged rear flange.
SUBTASK 75-24-49-326-016 Cut off the Damaged Rear Flange
Refer to Figure.
Prepare the replacement rear flange.
SUBTASK 75-24-49-310-107 Prepare the Replacement Rear Flange
Refer to SPM TASK 70-11-03-300-503.
Aqueous cleaning
SUBTASK 75-24-49-110-149 Clean the Surfaces to be Welded
Refer to Figure.
Refer to SPM TASK 70-31-13-310-501.
Gas tungsten arc weld the replacement flange to the support assemblies
SUBTASK 75-24-49-310-108-001 Weld in the Replacement Rear Flange
Refer to Figure.
Refer to SPM TASK 70-31-13-310-501.
Plasma arc weld the replacement flange to the support assemblies
SUBTASK 75-24-49-310-108-002 Weld in the Replacement Rear Flange

CAUTION
DO NOT OVERHEAT THE AREAS TO BE DRESSED.Refer to Figure.
Welded areas must be equal to the original contours and must be flush with the adjacent surfaces.
Dress the welds.
SUBTASK 75-24-49-320-080 Dress the Welded Areas
Do the test for cracks.
Use medium sensitivity level. No cracks are permitted.
Refer to SPM TASK 70-23-05-230-501.
SUBTASK 75-24-49-230-180 Examine the Welded Areas for Cracks
Refer to Figure.
Examine dimensionally.
SUBTASK 75-24-49-220-259 Examine the Welded Areas
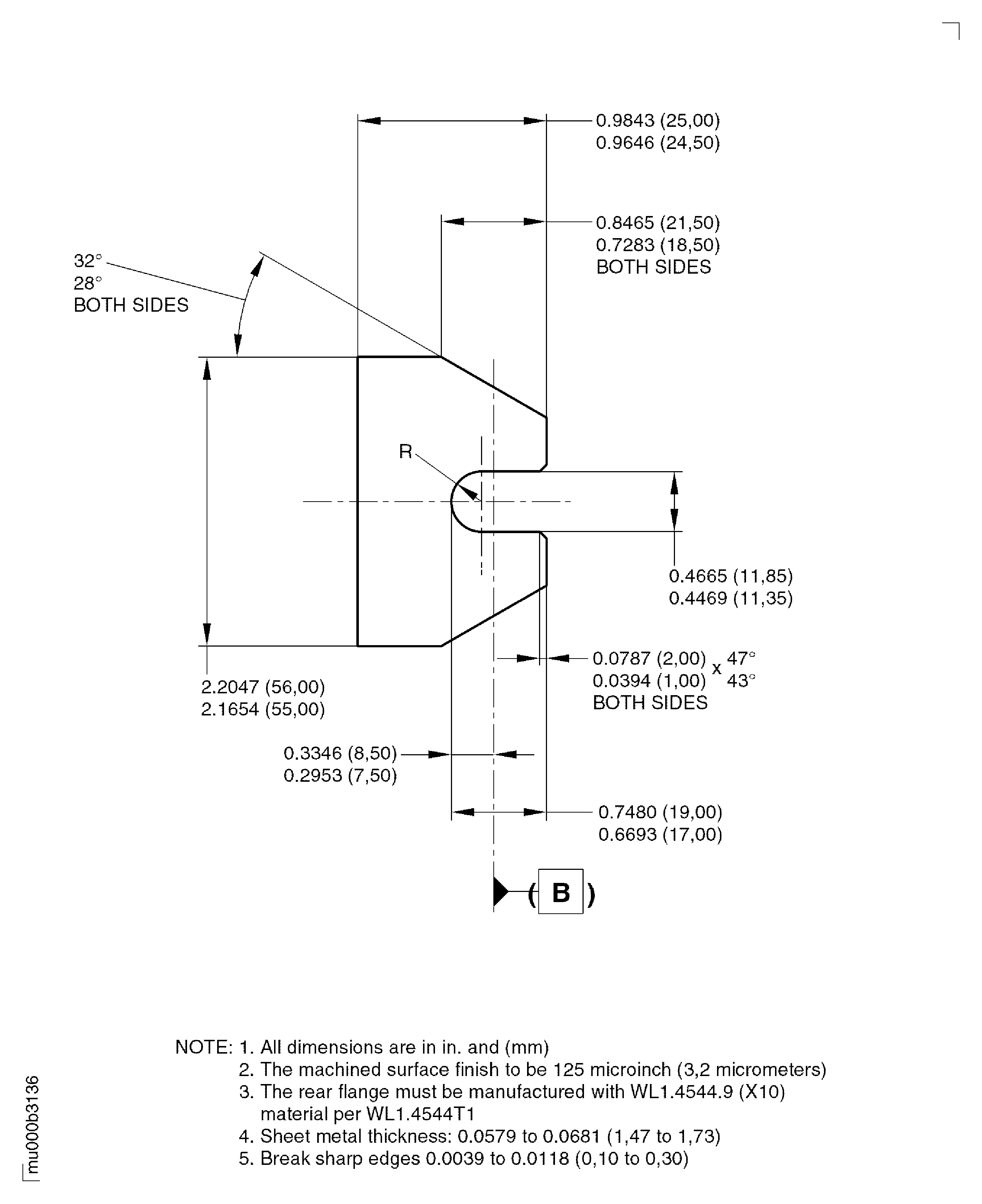
Figure: Repair Details And Dimensions
Repair Details And Dimensions

Figure: Repair Details And Dimensions
Repair Details And Dimensions

Figure: Repair Details And Dimensions
Repair Details And Dimensions

