Export Control
EAR Export Classification: Not subject to the EAR per 15 C.F.R. Chapter 1, Part 734.3(b)(3), except for the following Service Bulletins which are currently published as EAR Export Classification 9E991: SBE70-0992, SBE72-0483, SBE72-0580, SBE72-0588, SBE72-0640, SBE73-0209, SBE80-0024 and SBE80-0025.Copyright
© IAE International Aero Engines AG (2001, 2014 - 2021) The information contained in this document is the property of © IAE International Aero Engines AG and may not be copied or used for any purpose other than that for which it is supplied without the express written authority of © IAE International Aero Engines AG. (This does not preclude use by engine and aircraft operators for normal instructional, maintenance or overhaul purposes.).Applicability
V2500-A1
Common Information
TASK 72-41-20-440-007-A01 HPC Rear Cases And Vanes Assembly - Disassemble (For Subsequent Final Assembly) After Machining (Encapsulating Method) For Subsequent Final Assembly, Assembly-007
General
Fig/item numbers in parentheses in the procedure agree with those used in the IPC. Only the primary Fig/item numbers are used. For the service bulletin alpha variants refer to the IPC.
For all parts identified in a different Chapter/Section/Subject, the applicable Chapter/Section/Subject comes before the Fig/item number.
The number for each radial location must be identified in a clockwise direction. These start at the engine top position when you look from the rear of the engine, unless stated differently in the procedure.
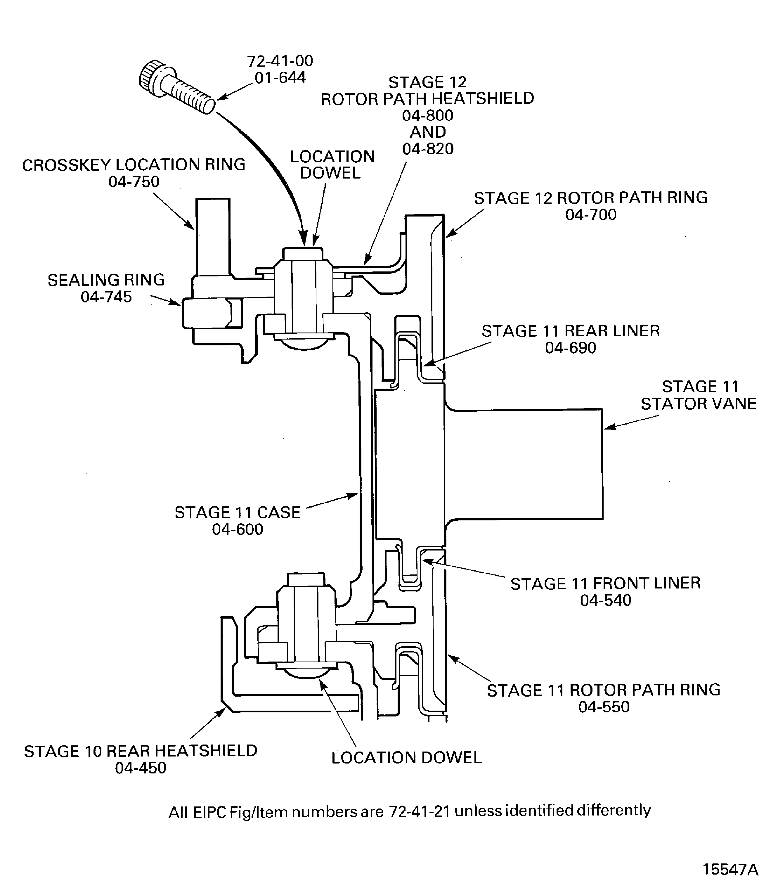
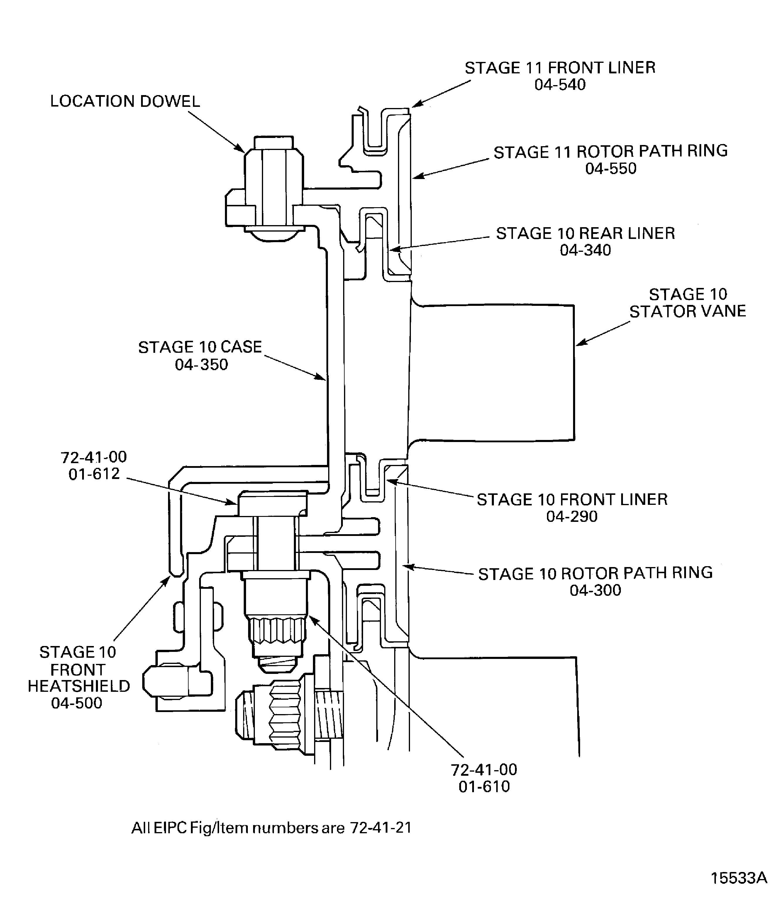
Refer to Figure for a sectional view of the HP compressor rear cases and vanes.
As each set of stator vanes are removed from the assembly they must be kept in IAE 1R18283 Cabinet 1 off. Make sure the stator vanes are put in to the cabinet in the correct sequence.
As each rotor path ring or case is removed they must be put in to IAE 1R18281 Storage rack 1 off.
As the H.P. compressor rear cases and vanes are disassembled remove any visible rigidax wax. Use CoMat 01-001 SOLVENT, DELETEDand a clean lint free cloth or a brush to remove the rigidax wax.
NOTE
NOTE
Preliminary Requirements
Pre-Conditions
NONESupport Equipment
| Name | Manufacturer | Part Number / Identification | Quantity | Remark |
|---|---|---|---|---|
| IAE 1R18240 Extractor | 0AM53 | IAE 1R18240 | 1 | |
| IAE 1R18242 Extractor | 0AM53 | IAE 1R18242 | 1 | |
| IAE 1R18243 Extractor | 0AM53 | IAE 1R18243 | 1 | |
| IAE 1R18281 Storage rack | 0AM53 | IAE 1R18281 | 1 | |
| IAE 1R18283 Cabinet | 0AM53 | IAE 1R18283 | 1 | |
| IAE 1R18284 Extractor | 0AM53 | IAE 1R18284 | 1 | |
| IAE 1R18636 Spanner Wrench | 0AM53 | IAE 1R18636 | 1 | |
| IAE 1R18684 Case extractor | 0AM53 | IAE 1R18684 | 1 | (alternative to IAE 1R18434) |
| IAE 1R18434 Case extractor | 0AM53 | IAE 1R18434 | 3 | (alternative to IAE 1R18684) |
Consumables, Materials and Expendables
| Name | Manufacturer | Part Number / Identification | Quantity | Remark |
|---|---|---|---|---|
| CoMat 01-001 SOLVENT, DELETED | 0AM53 | CoMat 01-001 |
Spares
NONESafety Requirements
WARNING
Procedure
Before any part is removed it must be identified with its position on the assembly. Refer to the SPM TASK 70-09-00-400-501 for the procedure to mark components and assemblies.
SUBTASK 72-41-20-440-091 Identify the Positions of the HP Compressor Rear Cases and Vanes Parts
Remove the 10 bolts which attach the stage 10 rear heatshield to the stage 10 case rear flange. Refer to Figure detail identified B.
Use IAE 1R18636 Spanner Wrench 1 off and remove the 10 bolts, washers and nuts which attach the stage 10 front heatshield to the stage 10 case front flange. Refer to Figure detail at B.
Remove the 10 bolts which attach the stage 9 front heatshield to the stage 9 case front flange. Refer to Figure detail identified B.
Remove the 10 bolts which attach the stage 7 rear heatshield to the stage 7 case rear flange. Refer to Figure detail identified B.
Remove the 10 bolts which attach the stage 7 front heatshield to the stage 7 case front flange. Refer to Figure detail identified B.
SUBTASK 72-41-20-440-120 Remove the Stage 7, 9 and 10 Front and Rear Heatshields
Use IAE 1R18240 Extractor 3 off to remove the assembly. The extractors must be set at equal distances around the flange. Refer to extractor detail A.
Remove the cross key location ring, the seal ring and the stage 12 rotor path ring as an assembly.
Engage the pins of IAE 1R18284 Extractor 1 off in one of the extraction holes in the stage 12 rotor path ring flange.
Remove the cross key location ring from the stage 12 rotor path ring. Refer to Figure.
SUBTASK 72-41-20-440-092 Remove the Cross Key Ring and Seal Assembly and the Stage 12 Rotor Path Ring
Remove the 37 nuts and bolts which attach the stage 11 case and rotor path ring to the stage 10 case. Refer to Figure.
Use the IAE 1R18240 Extractor 3 off. Locate the extractors at equal distances around the stage 11 case.
Remove the stage 11 case. Refer to Figure extractor detail B.
Remove the stage 11 stator vanes from the stage 11 rotor path ring. As each stator vane is removed it must be identified with its location number. Vane No.1 is located adjacent to the stator stop vane at the 11 o'clock position. Number the vanes in a clockwise direction. Identify the vane location number on the stator vane platform outer face.
SUBTASK 72-41-20-440-093 Remove the Stage 11 Case and Stator Vanes
Use IAE 1R18636 Spanner Wrench 1 to remove the 37 flange nuts and bolts. These attach the stage 10 case and rotor path ring to the stage 9 case. Refer to Figure detail at A.
Use IAE 1R18240 Extractor 3 off. Locate the extractors at equal distances around the stage 10 case.
Remove the stage 11 rotor path ring. Refer to Figure extractor detail B.
Remove the stage 10 case. Refer to Figure extractor detail B. Use the three extractors used in step B. Locate the extractors at equal distances around the stage 10 case.
Remove the stage 10 stator vanes from the stage 10 rotor path ring. As each stator vane is removed it must be identified with its location number. Vane No. 1 is located adjacent to the stator stop vane at the 11 o'clock position. Number the vanes in a clockwise direction. Identify the vane location number on the stator vane platform outer face.
SUBTASK 72-41-20-440-094 Remove the Stage 11 Rotor Path Ring, the Stage 10 Case and Stator Vanes
Remove the 37 nuts and bolts which attach the stage 9 case and rotor path ring to the stage 8 case. Refer to Figure detail identified A.
Use IAE 1R18240 Extractor 3 off. Locate the extractors at equal distances around the stage 9 case.
Remove the stage 10 rotor path ring. Refer to Figure extractor detail C.
Remove the stage 9 case. Refer to Figure extractor detail B. Use the extractors used in step B. Locate the extractors at equal distances around the stage 9 case.
Remove the stage 9 stator vanes from the stage 9 rotor path ring. As each stator vane is removed it must be identified with its location number. Vane No. 1 is located adjacent to the stator stop vane at the 11 o'clock position. Number the vanes in a clockwise direction. Identify the vane location number on the stator vane platform outer face.
SUBTASK 72-41-20-440-095 Remove the Stage 10 Rotor Path Ring, the Stage 9 Case and Stator Vanes
Remove the 28 nuts and bolts which attach the stage 8 case and rotor path ring to the stage 7 case. Refer to Figure detail identified A.
Use IAE 1R18240 Extractor 3 off. Locate the extractors at equal distances around the stage 8 case.
Remove the stage 9 rotor path ring. Refer to Figure extractor detail c.
Remove the stage 8 case. Refer to Figure extractor detail B. Locate the extractors used in step B at equal distances around the stage 8 case.
Remove the stage 8 stator vanes from the stage 8 rotor path ring. As each stator vane is removed it must be identified with its location number. Vane No. 1 is located adjacent to the stator stop vane at the 12 o'clock position. Identify the vane location number on the stator vane platform outer face.
SUBTASK 72-41-20-440-096 Remove the Stage 9 Rotor Path Ring, the Stage 8 Case and Stator Vanes
Use the IAE 1R18684 Case extractor 1 off to remove the stage 8 rotor path ring.
Remove the stage 8 rotor path ring. Refer to Figure extractor detail A.
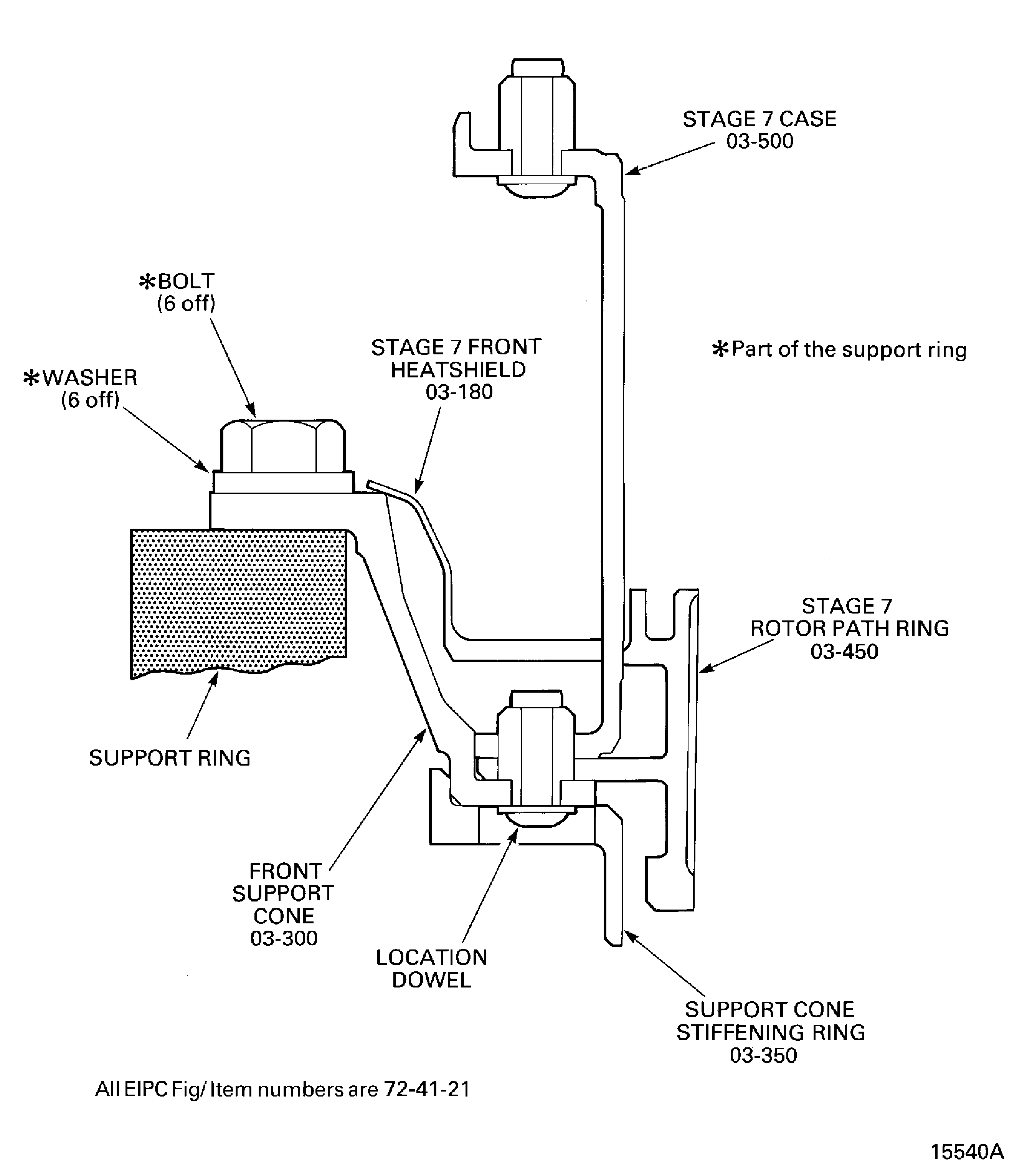
Remove the 37 nuts and bolts which attach the stage 7 case and rotor path ring to the front support cone. Refer to Figure detail identified A.
Remove the stage 7 case. Use extracter IAE 1R18684 Case extractor or IAE 1R18434 Case extractor, 3 off. Refer to Figure or Figure.
Remove the stage 7 stator vanes from the stage 7 rotor path ring. As each stator vane is removed it must be identified with its location number. Vane No. 1 is located adjacent to the stator stop vane at the 11 o'clock position. identify the vane location number on the stator vane platform outer face.
Use IAE 1R18242 Extractor 3 off. Locate the extractors at equal distances around the front support cone outer flange.
Remove the stage 7 rotor path ring. Refer to Figure extractor detail D.
Use IAE 1R18243 Extractor 3 off. Locate the extractors at equal distances around the front support cone.
Remove the front support cone stiffening ring from the front support cone. Refer to Figure extractor detail C.
SUBTASK 72-41-20-440-097 Remove the Stage 8 Rotor Path Ring, the Stage 7 Case and Stator Vanes
Figure: View through the HP compressor rear cases and vanes
View through the HP compressor rear cases and vanes

Figure: Stage 11 rotor path ring flange details
Stage 11 rotor path ring flange details

Figure: Stage 10 rotor path ring flange details
Stage 10 rotor path ring flange details

Figure: Stage 9 rotor path ring flange details
Stage 9 rotor path ring flange details

Figure: Stage 8 rotor path ring details
Stage 8 rotor path ring details

Figure: Stage 7 rotor path ring flange details
Stage 7 rotor path ring flange details

Figure: Tools to remove the rotor path rings and the cases
Tools to remove the rotor path rings and the cases

Figure: Remove the cross key ring and seal assembly and the stage 12 rotor path ring
Remove the cross key ring and seal assembly and the stage 12 rotor path ring

Figure: Remove the cross key location ring from the stage 12 rotor path ring
Remove the cross key location ring from the stage 12 rotor path ring

Figure: Remove the stage 11 case and stator vanes
Remove the stage 11 case and stator vanes

Figure: Remove the stage 10 case, the stage 9 case and the stator vanes
Remove the stage 10 case, the stage 9 case and the stator vanes

Figure: Remove the stage 9 rotor path ring, the stage 8 case and the stator vanes
Remove the stage 9 rotor path ring, the stage 8 case and the stator vanes

Figure: Remove the stage 8 rotor path ring, the stage 7 case and stator vanes and the front support cone
Sheet 1

Figure: Remove the stage 7 rotor path ring, the stage 7 case and stator vanes and the front support cone
Sheet 2

Figure: Remove the stage 8 rotor path ring, stage 7 case and rotor path ring and the front support cone and stiffening ring
Sheet 1

Figure: Remove the stage 8 rotor path ring, stage 7 case and rotor path ring and the front support cone and stiffening ring
Sheet 2

Figure: Remove the stage 7 case.
Sheet 3

