Export Control
EAR Export Classification: Not subject to the EAR per 15 C.F.R. Chapter 1, Part 734.3(b)(3), except for the following Service Bulletins which are currently published as EAR Export Classification 9E991: SBE70-0992, SBE72-0483, SBE72-0580, SBE72-0588, SBE72-0640, SBE73-0209, SBE80-0024 and SBE80-0025.Copyright
© IAE International Aero Engines AG (2001, 2014 - 2021) The information contained in this document is the property of © IAE International Aero Engines AG and may not be copied or used for any purpose other than that for which it is supplied without the express written authority of © IAE International Aero Engines AG. (This does not preclude use by engine and aircraft operators for normal instructional, maintenance or overhaul purposes.).Applicability
All
Common Information
TASK 72-32-51-300-006 Front Seal Runner Ring - Repair By Coating, Repair-006 (VRS1286)
General
This repair TASK gives the procedure for coating seals.
Price and availability
Refer to IAE for any of these items.
Tools
Repair parts
Repair of spares
The practices and processes referred to in the procedure by the TASK numbers are in the SPM.
NOTE
NOTE
Preliminary Requirements
Pre-Conditions
NONESupport Equipment
| Name | Manufacturer | Part Number / Identification | Quantity | Remark |
|---|---|---|---|---|
| Lathe | LOCAL | Lathe | ||
| Grinding machine | LOCAL | Grinding machine | ||
| Abrasive blasting facility | LOCAL | Abrasive blasting facility | ||
| Plasma spray facility | LOCAL | Plasma spray facility | ||
| IAE 3J13236 Turning fixture | 0AM53 | IAE 3J13236 | 1 |
Consumables, Materials and Expendables
| Name | Manufacturer | Part Number / Identification | Quantity | Remark |
|---|---|---|---|---|
| CoMat 02-001 ADHESIVE TAPE (MASKING) | LOCAL | CoMat 02-001 | ||
| CoMat 02-007 TEFLON TAPE | LOCAL | CoMat 02-007 | ||
| CoMat 03-038 METAL SPRAYING POWDER NICKEL ALUMINIUM (95/5) | IE200 | CoMat 03-038 | ||
| CoMat 03-229 METAL SPRAYING POWDER | LOCAL | CoMat 03-229 | ||
| CoMat 05-001 ABRASIVE MEDIUM, ALUMINIUM OXIDE, 20/30 GRADE | LOCAL | CoMat 05-001 |
Spares
NONESafety Requirements
NONEProcedure
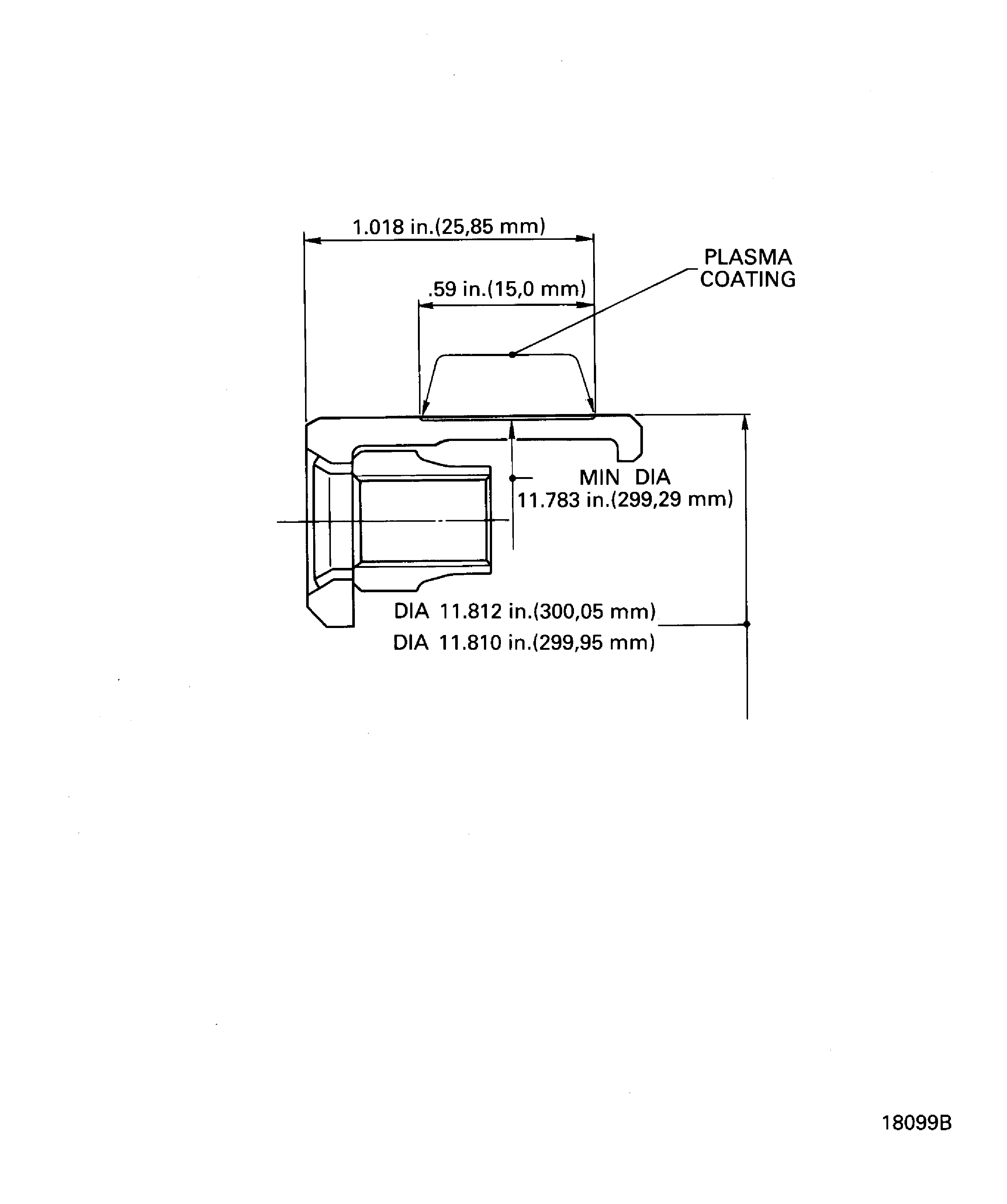
Refer to Figure.
Use grinding machine and IAE 3J13236 Turning fixture 1 off.
Locate the turning fixture upon grinding machine, set the turning fixture to run true.
SUBTASK 72-32-51-324-051 Machine Worn or Defective Top Coat of the Seal Land by Turning
Refer to Figure.
Use lathe and IAE 3J13236 Turning fixture 1 off.
Locate the turning fixture upon lathe, set the turning fixture to run true.
SUBTASK 72-32-51-325-051 Machine Remaining Bond Coat of the Seal Land by Turning
Refer to the SPM TASK 70-24-01-240-501.
Do a crack test.
SUBTASK 72-32-51-240-052 Examine the Seals for Cracks
Use abrasive blasting facility.
Refer to the SPM TASK 70-12-02-120-501.
Abrasive blast the seal body surface to be metal plasma sprayed.
SUBTASK 72-32-51-120-051 Abrasive Blast the Seal Body
Refer to Figure.
Use metal plasma spray facility and CoMat 03-038 METAL SPRAYING POWDER NICKEL ALUMINIUM (95/5).
Refer to the SPM TASK 70-34-03-340-501.
Metal plasma spray body surface bond coat, thickness is to be between 0.003 and 0.005 in. (0.076 and 0.127 mm).
Use the metal plasma spray facility and CoMat 03-229 METAL SPRAYING POWDER.
Refer to the SPM TASK 70-34-03-340-501.
Metal plasma spray top coat, total thickness including bond coat is between 0.012 and 0.015 in. (0.31 and 0.38 mm).
SUBTASK 72-32-51-340-051 Metal Plasma Spray the Seal Land
Refer to Figure.
Use grinding machine and IAE 3J13236 Turning fixture 1 off.
Grind the plasma sprayed seal land to 11.812 to 11.810 in. (300.05 to 299.95 mm) of outside diameter with 63 in. (1.6 m) roughness average.
SUBTASK 72-32-51-324-052 Machine the Seal Land
Refer to TASK 72-32-51-200-000.
Do a visual inspection.
SUBTASK 72-32-51-220-065 Examine the Seals
Figure: Plasma coating
Plasma coating

