Export Control
EAR Export Classification: Not subject to the EAR per 15 C.F.R. Chapter 1, Part 734.3(b)(3), except for the following Service Bulletins which are currently published as EAR Export Classification 9E991: SBE70-0992, SBE72-0483, SBE72-0580, SBE72-0588, SBE72-0640, SBE73-0209, SBE80-0024 and SBE80-0025.Copyright
© IAE International Aero Engines AG (2001, 2014 - 2021) The information contained in this document is the property of © IAE International Aero Engines AG and may not be copied or used for any purpose other than that for which it is supplied without the express written authority of © IAE International Aero Engines AG. (This does not preclude use by engine and aircraft operators for normal instructional, maintenance or overhaul purposes.).Applicability
All
Common Information
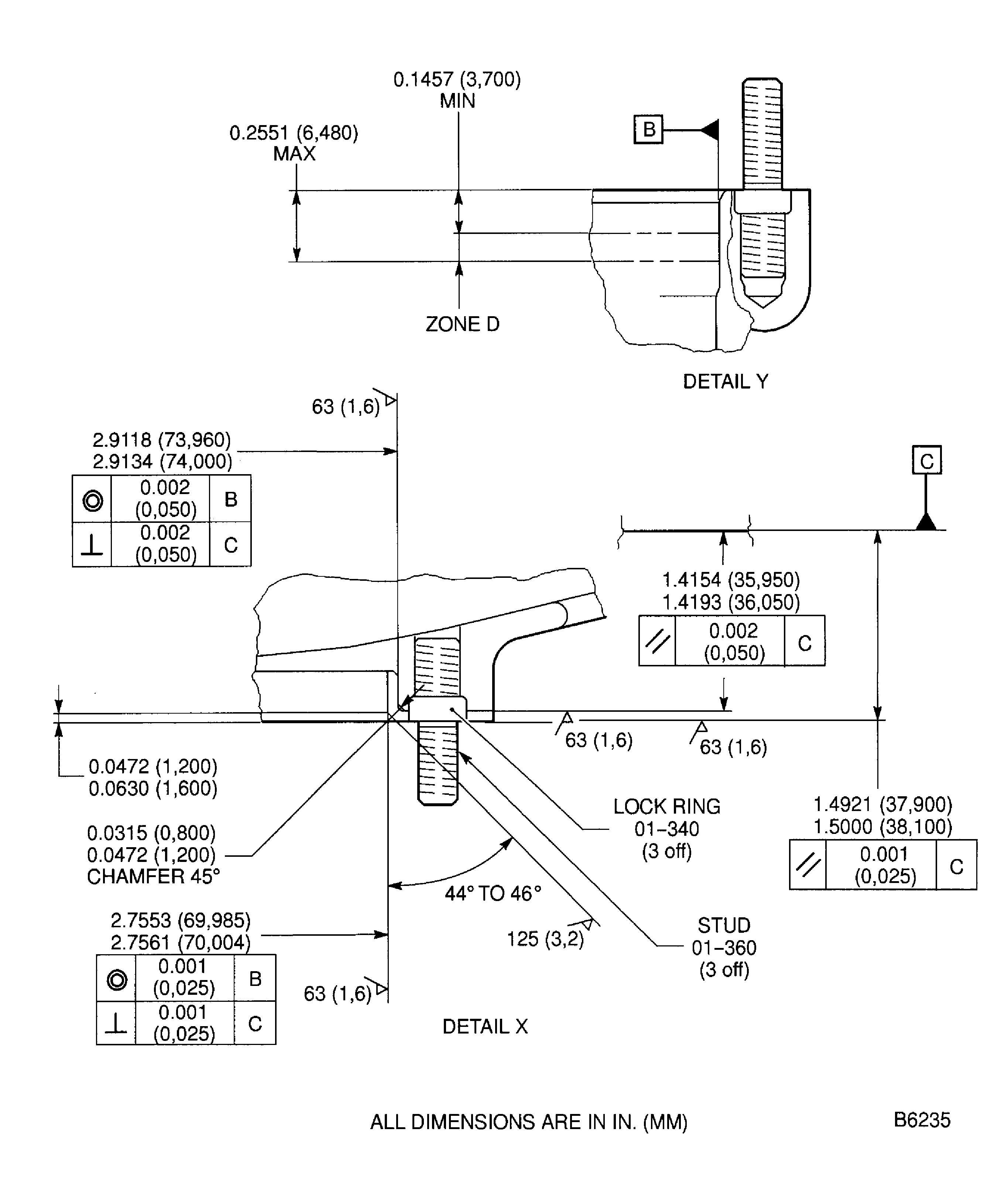
TASK 72-60-32-300-015 Angle Gearbox Support - Repair The Left Bearing Mating Surface By Bushing, Repair-015 (VRS5124)
Material of component
RR | ||
|---|---|---|
DESCRIPTION | SYMBOL | MATERIAL |
Support | - | Aluminum alloy |
Bushing | - | Wrought aluminum base alloy |
General
Price and availability - none
The practices and processes referred to in the procedure by the TASK numbers are in the SPM.
NOTE
Preliminary Requirements
Pre-Conditions
NONESupport Equipment
| Name | Manufacturer | Part Number / Identification | Quantity | Remark |
|---|---|---|---|---|
| Arbor Press | LOCAL | Arbor press | ||
| Freezer | LOCAL | Freezer | ||
| IAE 3F10336 Drift, bushing (dia 67) | 0AM53 | IAE 3F10336 | ||
| IAE 3F10428 Guide pin | 0AM53 | IAE 3F10428 | ||
| Magnifying Glass | LOCAL | Magnifying Glass | ||
| Oven | LOCAL | Oven | ||
| Workshop inspection equipment | LOCAL | Workshop inspection equipment |
Consumables, Materials and Expendables
NONESpares
| Name | Manufacturer | Part Number / Identification | Quantity | Remark |
|---|---|---|---|---|
| BUSHING - ,(VRS5051) | A3460 | 4L0008 | 1 | 01-306 |
Safety Requirements
NONEProcedure
Refer to Figure.
Refer to Repair VRS5112 TASK 72-60-32-300-003 (REPAIR-003).
Remove the lock rings and the studs in the left bearing mating surface.
SUBTASK 72-60-32-350-074 Remove the Studs/Lock Rings (3 off)
Refer to Figure.
SUBTASK 72-60-32-320-067 Machine the Left Bearing Bore in the Angle Gearbox Support
Refer to Figure.
SUBTASK 72-60-32-320-068 Machine the Left Bearing Mating Surface in the Angle Gearbox Support
Use a Magnifying Glass.
Inspect the support for cracks in the area of the left bearing seat.
SUBTASK 72-60-32-220-084 Examine the Angle Gearbox Support
Refer to the SPM TASK 70-38-02-300-503.
Apply the chromate conversion coating to the machined surfaces.
SUBTASK 72-60-22-330-064 Apply the Chromate Conversion Coating
Refer to Figure.
Put IAE 3F10428 Guide pin 1 off in the threaded hole in left bearing mating surface adjacent to machined bore.
Install the guide pin.
Install the bushing on the IAE 3F10336 Drift, bushing (dia 67) 1 off.
Do not increase the temperature of the housing above 248 deg F (120 deg C).
Do not decrease the temperature of the assembled drift and bushing below -58 deg F (-50 deg C).

WARNING
DO NOT TOUCH THE HOT PARTS WITHOUT PROTECTIVE GLOVES.HOT PARTS CAN CAUSE REDDENING AND BLISTERING OF THE SKIN IF THE HANDS ARE NOT PROTECTED.IMMERSE THE CONTACTED AREA IN COLD WATER FOR 10 MINUTES IF THE SKIN IS BURNED. IMMEDIATELY GET MEDICAL AID IF PAIN OR BLISTERING PERSIST.NOTE
The difference in temperature between the parts must be 216 deg F (120 deg C).Increase the temperature of the support and/or degrease the temperature of the assembled drift and bushing.
Use IAE 3F10336 Drift, bushing (dia 67) 1 off and an arbor press.
Give sufficient back-up support at bushing seat area, to prevent support distortion when you install the bushing.

CAUTION
INSTALL BUSHING IN MACHINED BORE IMMEDIATELY AFTER REMOVAL FROM FREEZER, OTHERWISE BUSHING CANNOT BE CORRECTLY INSTALLED.Install the bushing into machined bore.
SUBTASK 72-60-32-350-075 Install the Flanged Bushing
Refer to Figure.
SUBTASK 72-60-32-320-069 Machine the Inner Diameter of the Flanged Bushing
Refer to Figure.
SUBTASK 72-60-32-320-070 Machine the Flange Surface of the Flanged Bushing
Refer to the SPM TASK 70-38-02-300-503.
Apply the chromate conversion coating to the machined surfaces of the bushing.
SUBTASK 72-60-32-330-065 Apply the Chromate Conversion Coating
Refer to Figure.
Refer to VRS5112 TASK 72-60-32-300-003 (REPAIR-003).
Install the new studs and the new lock rings.
Refer to the SPM TASK 70-38-02-300-503.
Do the touch up treatment where the chromate conversion coating has been damaged by new lock rings installation.
SUBTASK 72-60-32-350-076 Install the New Studs and the New Lock Rings
Refer to the SPM TASK 70-09-00-400-501 SUBTASK 70-09-00-400-001 .
Make a mark VRS5124 adjacent to the part number.
SUBTASK 72-60-32-350-077 Record the Repair
Figure: Repair Details And Dimensions
Repair Details And Dimensions

Figure: Repair Details And Dimensions
Repair Details And Dimensions

