Export Control
EAR Export Classification: Not subject to the EAR per 15 C.F.R. Chapter 1, Part 734.3(b)(3), except for the following Service Bulletins which are currently published as EAR Export Classification 9E991: SBE70-0992, SBE72-0483, SBE72-0580, SBE72-0588, SBE72-0640, SBE73-0209, SBE80-0024 and SBE80-0025.Copyright
© IAE International Aero Engines AG (2001, 2014 - 2021) The information contained in this document is the property of © IAE International Aero Engines AG and may not be copied or used for any purpose other than that for which it is supplied without the express written authority of © IAE International Aero Engines AG. (This does not preclude use by engine and aircraft operators for normal instructional, maintenance or overhaul purposes.).Applicability
All
Common Information
TASK 75-24-51-200-401 Active Clearance Control (ACC) Valve - Related Parts - Examine The Crank, Inspection-001
General
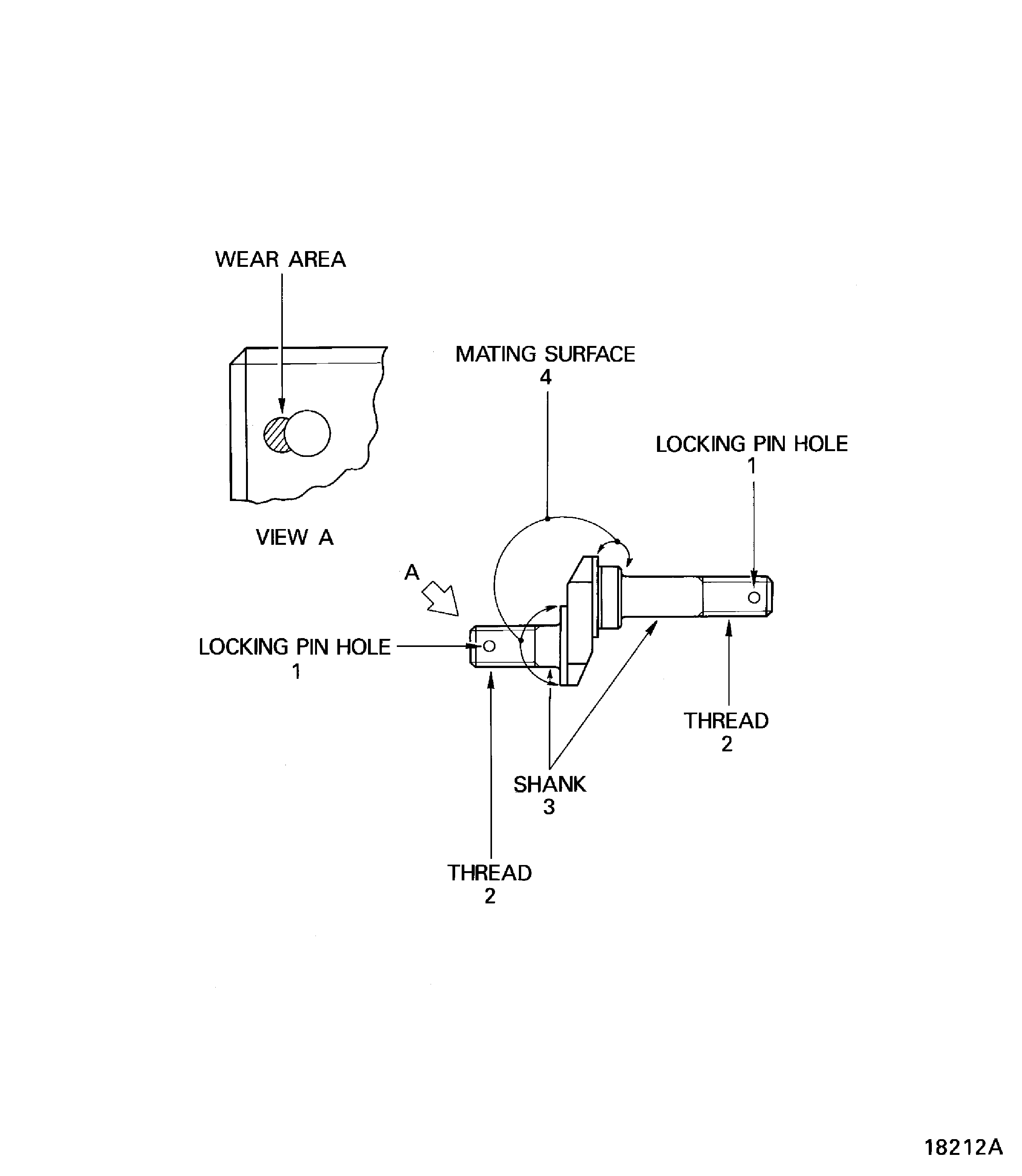
This TASK gives the procedure for the inspection of the crank. For the other active clearance control valve parts, refer to Inspection-000 TASK 75-24-51-200-400.
Fig/item numbers in parentheses in the procedure agree with those used in the IPC.
The policy that is necessary for inspection is given in the SPM TASK 70-20-01-200-501.
All the parts must be cleaned before the part is examined. Refer to Cleaning-000 TASK 75-24-51-100-400.
All parts must be visually examined for damage, corrosion and wear. Any defects that are not identified in the procedure must be referred to IAE.
The procedure for those parts which must have a crack test is given in Step Do the test before the part is visually examined.
Do not discard any part until you are sure there are no repairs available. Refer to the instructions in Repair before a discarded part is used again or oversize parts are installed.
Parts which should be discarded can be held although no repair is available. The repair of a discarded part could be shown to be necessary at a later date.
All parts must be examined to make sure that all the repairs have been completed satisfactorily.
The practices and processes referred to in the procedure by the TASK numbers are in the SPM.
References
Refer to the SPM for data on these items.
Definitions of Damage, SPM TASK 70-02-02-350-501.
Inspection of Parts, SPM TASK 70-20-01-200-501.
Some data on these items is contained in this TASK. For more data on these items refer to the SPM.
Chemical Processes
Method of Testing for Crack Indications
Surface Protection
Preliminary Requirements
Pre-Conditions
NONESupport Equipment
NONEConsumables, Materials and Expendables
NONESpares
NONESafety Requirements
NONEProcedure
Clean the part. Refer to Cleaning-000 TASK 75-24-51-100-400.
NOTE
For the method to clean the part, refer to SPM TASK 70-11-01-300-503.Reject
Cracked
Crank. Refer to SPM TASK 70-23-05-230-501.
Do the crack test on the part that is given below. Use the applicable penetrant inspection procedure.
SUBTASK 75-24-51-230-051 Examine the Crank for Cracks
Reject
Damaged
Examine the threads at location 2.
SUBTASK 75-24-51-220-053 Examine the Crank Threads
Refer to Figure.
SUBTASK 75-24-51-220-054 Examine the Crank Shank and Mating Surface
Figure: Inspection of the Crank
Inspection of the Crank

