Export Control
EAR Export Classification: Not subject to the EAR per 15 C.F.R. Chapter 1, Part 734.3(b)(3), except for the following Service Bulletins which are currently published as EAR Export Classification 9E991: SBE70-0992, SBE72-0483, SBE72-0580, SBE72-0588, SBE72-0640, SBE73-0209, SBE80-0024 and SBE80-0025.Copyright
© IAE International Aero Engines AG (2001, 2014 - 2021) The information contained in this document is the property of © IAE International Aero Engines AG and may not be copied or used for any purpose other than that for which it is supplied without the express written authority of © IAE International Aero Engines AG. (This does not preclude use by engine and aircraft operators for normal instructional, maintenance or overhaul purposes.).Applicability
All
Common Information
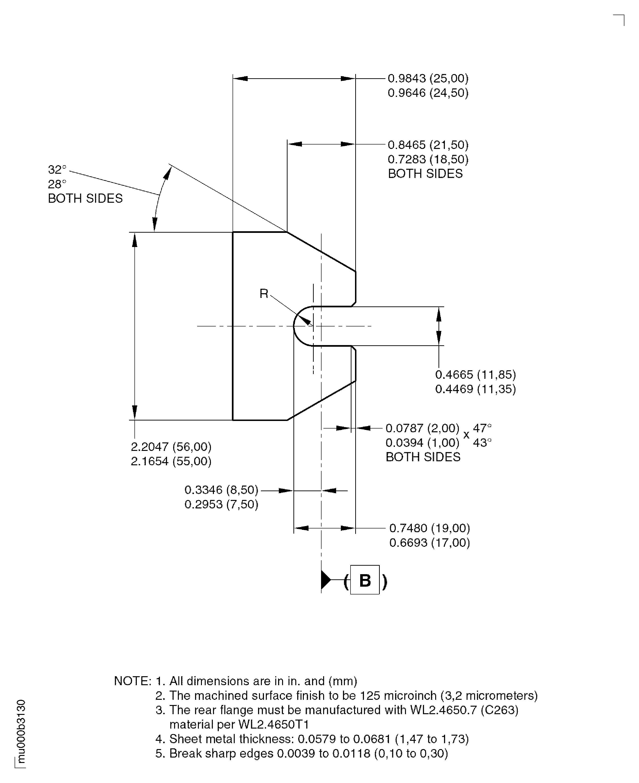
TASK 75-24-49-300-060 LPT ACC Support Assemblies - Replace The Rear Flange, Repair-060 (VRS4596)
General
The practices and processes referred to in the procedure by the TASK number are in the SPM.
Before repair remove the half loop clamps, the blind rivets or the self locking nuts, refer to Repair, VRS4025 (Repair-016) TASK 75-24-49-300-016.
After repair replace the half loop clamps, the blind rivets or the self locking nuts, refer to Repair, VRS4025 (Repair-016) TASK 75-24-49-300-016.
Before repair remove the screw thread inserts, refer to Repair VRS4052 (Repair-017) TASK 75-24-49-300-017.
After repair replace the screw thread inserts, refer to Repair VRS4052 (Repair-017) TASK 75-24-49-300-017.
NOTE
NOTE
NOTE
NOTE
Preliminary Requirements
Pre-Conditions
NONESupport Equipment
NONEConsumables, Materials and Expendables
| Name | Manufacturer | Part Number / Identification | Quantity | Remark |
|---|---|---|---|---|
| CoMat 03-184 WELDING FILLER WIRE, NICKEL | LOCAL | CoMat 03-184 | ||
| CoMat 03-387 WELDING FILLER WIRE | LOCAL | CoMat 03-387 |
Spares
| Name | Manufacturer | Part Number / Identification | Quantity | Remark |
|---|---|---|---|---|
| Replacement rear flange | 0AM53 | Replacement rear flange | 1 |
Safety Requirements
NONEProcedure
Refer to Figure.
Cut off the damaged rear flange.
SUBTASK 75-24-49-326-014 Cut off the Damaged Rear Flange
Refer to Figure.
Prepare the replacement rear flange.
SUBTASK 75-24-49-310-103 Prepare the Replacement Rear Flange
Aqueous cleaning.
Refer to SPM TASK 70-11-03-300-503
SUBTASK 75-24-49-110-147 Clean the Surfaces to be Welded
Refer to Figure.
Refer to SPM TASK 70-31-13-310-501.
Gas tungsten arc weld the replacement flange to the support assembly.
SUBTASK 75-24-49-310-104-001 Weld in the Replacement Rear Flange
Refer to Figure.
Refer to SPM TASK 70-31-13-310-501.
Plasma arc weld the replacement flange to the support assembly.
SUBTASK 75-24-49-310-104-002 Weld in the Replacement Rear Flange

CAUTION
DO NOT OVERHEAT THE AREAS TO BE DRESSED.Refer to Figure.
Welded areas must be equal to the original contours and must be flush with the adjacent surfaces.
Dress the welds.
SUBTASK 75-24-49-320-078 Dress the Welded Areas
Refer to SPM TASK 70-37-00-370-501.
Put the part in an oven for two hours +/- 15 minutes at 1450 to 1500 deg F (788 to 816 deg C).
Use argon or vacuum.
Cooling rate equivalent to air cooling.
Heat treat the support assembly.
SUBTASK 75-24-49-370-081 Heat Treatment after Weld Repair
Refer to SPM TASK 70-23-05-230-501.
Use medium sensitivity level. No cracks are permitted.
Do the test for cracks.
SUBTASK 75-24-49-230-178 Examine the Welded Areas for Cracks
Refer to Figure.
Examine dimensionally.
SUBTASK 75-24-49-220-257 Examine the Welded Areas
Figure: Repair Details And Dimensions
Repair Details And Dimensions

Figure: Repair Details And Dimensions
Repair Details And Dimensions

Figure: Repair Details And Dimensions
Repair Details And Dimensions

