Export Control
EAR Export Classification: Not subject to the EAR per 15 C.F.R. Chapter 1, Part 734.3(b)(3), except for the following Service Bulletins which are currently published as EAR Export Classification 9E991: SBE70-0992, SBE72-0483, SBE72-0580, SBE72-0588, SBE72-0640, SBE73-0209, SBE80-0024 and SBE80-0025.Copyright
© IAE International Aero Engines AG (2001, 2014 - 2021) The information contained in this document is the property of © IAE International Aero Engines AG and may not be copied or used for any purpose other than that for which it is supplied without the express written authority of © IAE International Aero Engines AG. (This does not preclude use by engine and aircraft operators for normal instructional, maintenance or overhaul purposes.).Applicability
All
Common Information
TASK 72-45-11-200-001-C00 HPT Stage 1 Hub - Examine, Inspection-001
General
This TASK gives the procedure for the inspection of the Stage 1 turbine hub.
Fig/Item numbers in parentheses in the procedure agree with those used in the IPC.
The policy that is necessary for inspection is given in SPM TASK 70-20-00-200-501.
All the parts must be cleaned before any part is examined. Refer to TASK 72-45-11-100-000 (CLEANING-000).
All parts must be visually examined for damage, corrosion and wear. Any defects that are not identified in the procedure must be referred to IAE.
The procedure for those parts which must have a crack test is given in Step. Do the test before the part is visually examined.
Do not discard any part until you are sure there are no repairs available. Refer to the instructions in Repair before a discarded part is used again or oversize parts are installed.
Parts which should be discarded can be held although no repair is available. The repair of a discarded part could be shown to be necessary at a later date.
All parts must be examined to make sure that all the repairs have been completed satisfactorily.
The practices and processes referred to in the procedure by the TASK numbers are in SPM.
References
Refer to SPM for data on these items.
Definitions of Damage, SPM TASK 70-02-02-350-501.
Record and Control of the Lives of Parts, SPM TASK 70-05-00-220-501.
Marking of Parts, SPM TASK 70-09-00-400-501.
Inspection of Parts, SPM TASK 70-20-00-200-501.
Some data on these items is contained in this TASK. For more data on these items refer to SPM.
Method of Testing for Crack Indications.
Chemical Processes.
Surface Protection.
Preliminary Requirements
Pre-Conditions
NONESupport Equipment
NONEConsumables, Materials and Expendables
NONESpares
NONESafety Requirements
NONEProcedure
Accept.
No soot or oil.
Do inspection of HPT for possible oil ignition event. Refer to TASK 72-45-00-200-801. Report all findings to IAE Technical Services.
Soot or oil.
Examine the Stage 1 HPT Hub for soot and oil.
SUBTASK 72-45-11-220-120 Examine the Stage 1 HPT Hub for Soot and Oil

CAUTION
MAKE SURE THAT YOU DO THIS INSPECTION BEFORE YOU CLEAN THE PART OR CLEANING PROCEDURE WILL REMOVE THE INDICATION OF SOOT AND OIL.Refer to Figure.
Do inspection of HPT for possible oil ignition event. Refer to TASK 72-45-00-200-801. Report all findings to IAE Technical Services.
Wear marks.
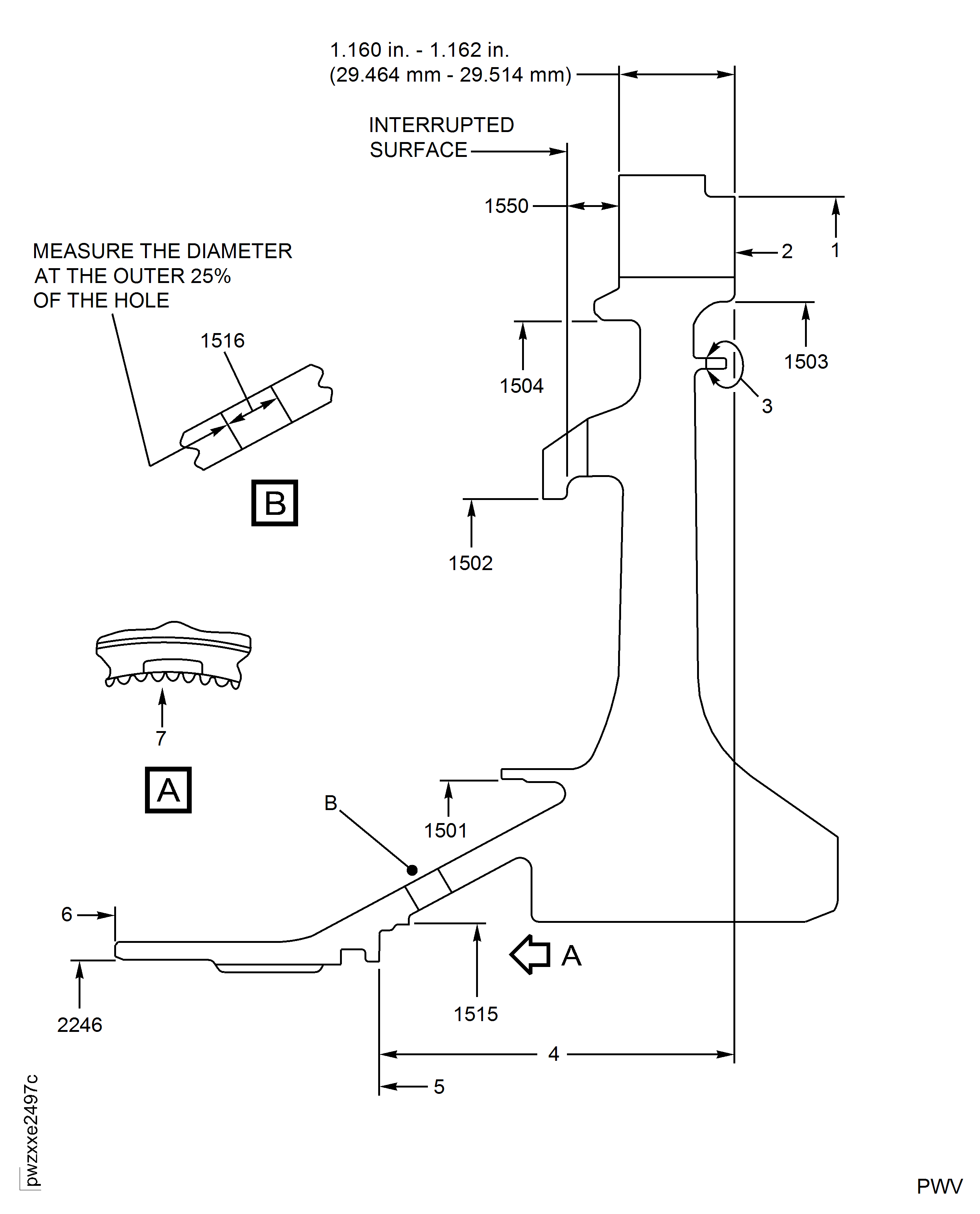
Examine the bore for wear at Location 18.
SUBTASK 72-45-11-220-110 Examine the Stage 1 HPT Hub (01-010) or (01-011) for Wear Marks on the Aft Side
Refer to Figure.
Clean the Part. Refer to the TASK 72-45-11-100-000 (CLEANING-000).
NOTE
Make sure you check the important areas for cracks, when you inspect the hub. These areas are shown in Figure.
SUBTASK 72-45-11-230-053 Examine the Stage 1 Turbine Hub (01-010) or (01-011) for Cracks
Refer to Figure.
Refer to TASK 72-45-11-200-003 (INSPECTION-003).
Do a dimensional check of the stage 1 turbine hub blade slot pressure face contact surface.
SUBTASK 72-45-11-250-011 Examine the Stage 1 Turbine Hub (01-010) or (01-011) Blade Slot Pressure Face by Eddy Current Inspection
Refer to Figure.
Repair, VRS3184 TASK 72-45-11-300-001 (REPAIR-001).
Damage more than Step.
Examine the turbine hub for corrosion, dents, nicks and scratches on all the surfaces except blade slots.
Damage up to 0.001 in. (0.025 mm) in depth is permitted in Area 19 fillet radii and slot bottom. No blending permitted.
Damage up to 0.001 in. (0.025 mm) in depth is permitted in Area 20. Blend up to 0.007 in. (0.18 mm) to remove surface damage. Refer to Repair, VRS3184 TASK 72-45-11-300-001 (REPAIR-001).
Damage up to 0.003 in. (0.08 mm) in depth is permitted in Area 21, with no raised material or sharp edges. No blending permitted.
Damage up to 0.003 in. (0.08 mm) in depth is permitted in Area 22 pressure face, with no raised material or sharp edges. No blending permitted.
Damage up to 0.004 in. (0.10 mm) is acceptable without repair in Area 23. Blend up to 0.010 in. (0.25 mm) to remove surface damage. Refer to Repair, VRS3184 TASK 72-45-11-300-001 (REPAIR-001).
Corrosion, dents, nicks and scratches.
Tool marks are not permitted in Area 19 fillet radii and slot bottom and Area 22 pressure face. This does not include slot bottom mismatches. This does not include fretting or contact wear. Refer to Tooling card IAE2P16631 for example of tool marks and example of slot bottom mismatches. If any of these unacceptable conditions are observed do not return disk to service and report to IAE Customer Technical Service.
Tool marks up to 0.003 in. (0.08 mm) in Areas 20, 21 and 23 are permitted.
Inspect blade slots for tool marks.
Examine the turbine hub for corrosion, dents, nicks, scratches and tool marks in the blade slots.
SUBTASK 72-45-11-220-073 Examine the Stage 1 Turbine Hub (01-010) or (01-011) for Corrosion, Dents, Nicks, Scratches and Blade Slot Tool Marks
Refer to Figure.
Repair, VRS3184 TASK 72-45-11-300-001 (REPAIR-001).
Distorted, fretted and galled.
Examine the turbine hub for distorted, fretted and galled diameters at Locations 3, 7, 8, 11, 12, 15, 16 and 17.
SUBTASK 72-45-11-220-074 Examine the Stage 1 Turbine Hub (01-010) or (01-011) for Distorted, Fretted and Galled Diameters
Refer to Figure.
Repair, VRS3507 TASK 72-45-11-300-014 (REPAIR-014).
Other than Step.
Examine the turbine hub at Location 9, for dents, nicks, scratches, fretted, galled and wear on the axial stack surface.
Repair, VRS3509 TASK 72-45-11-300-016 (REPAIR-016).
Other than Step.
Examine the turbine hub at Location 13, for dents, nicks, scratches, fretted, galled and wear on the axial stack surface.
SUBTASK 72-45-11-220-094 Examine the Stage 1 Turbine Hub (01-010) or (01-011) for Dents, Nicks, Scratches, Fretted, Galled and Wear on the Axial Stack Surfaces
Refer to Figure.
Repair, VRS3184 TASK 72-45-11-300-001 (REPAIR-001).
Wear or damage more than Step.
Holes at Location 14.
Examine the turbine hub for dents, nicks, scratches and wear at the locations that follow.
SUBTASK 72-45-11-220-075 Examine the Stage 1 Turbine Hub (01-010) or (01-011) for Dents, Nicks, Scratches and Wear on all the Blade Slots, Seal Slots, Hub Lock Slots and Holes
Refer to Figure.
Repair, VRS3184 TASK 72-45-11-300-001 (REPAIR-001).
Fretted, galled, corrosion and wear.
Examine the turbine hub for fretted, galled, corrosion and wear on the spline at Location 10.
SUBTASK 72-45-11-220-076 Examine the Stage 1 Turbine Hub (01-010) or (01-011) for Fretted, Galled, Corrosion and Wear on the Spline
Refer to Figure.
Accept part for select fit only.
NOTE
This part can be used only if the mating part has a diameter that will result in fit of reference No. 1503. Refer to TASK 72-45-00-430-001-A00 (ASSEMBLY-001, CONFIG-001).
If the dimension is between 18.119 in. and 18.124 in. (460.21 mm and 460.35 mm).
Repair, VRS3707 TASK 72-45-11-300-021 (REPAIR-021).
If the dimension is 18.102 in. to 18.1184 in. (459.79 mm to 460.21 mm).
Repair, VRS3707 TASK 72-45-11-300-021 (REPAIR-021).
If the dimension is 18.1185 in. to 18.119 in. (460.21 mm to 460.22 mm) and does not meet select fit limits.
Repair, VRS3605 TASK 72-45-11-300-019 (REPAIR-019).
If the dimension is more than 18.122 in. (460.3 mm) and does not meet select fit limits.
Examine the turbine hub at Location 1503, for the rear outer diameter.
Write down the dimension of the diameter.
NOTE
This part can be used only if the mating part has a diameter that will result in fit of reference No. 1504. Refer to TASK 72-45-10-440-001-A00 (ASSEMBLY, CONFIG-001).
If the dimension is between 17.758 in. and 17.770 in. (451.05 mm and 451.36 mm).
Other than Step.
Examine the turbine hub at Location 1504, for the front outer diameter.
Other than Step.
Examine the turbine hub at Location 1502, for the front outer diameter.
Accept part for select fit only. This part can be used only if the mating part has a diameter that will result in fit of reference No. 1501. Refer to TASK 72-45-10-440-001-A00 (ASSEMBLY-001).
Write down the dimension of the diameter.
For PN 2A1801 only: If the dimension is between 8.6165 in. and 8.618 in. (218.859 and 218.897 mm) or between 8.624 in. and 8.627 in. (219.049 and 219.126 mm), it is necessary to take a diameter measurement at 8 locations and the tolerance among these measurements must be in 0.002 in. (0.051 mm).
Examine the turbine hub at Location 1501, for the front inner diameter.
Other than Step.
Examine the turbine hub at Location 2246, for the front inner diameter.
Other than Step.
Examine the turbine hub at Location 1515, for the heat shield diameter.
For SBE 72-0430 Engines: Examine the turbine hub at Location 1516, for the diameter of the 12 metering plug holes.
SUBTASK 72-45-11-220-078 Examine the Stage 1 Turbine Hub (01-010) or (01-011) Diameters
Refer to Figure.
Repair, VRS3507 TASK 72-45-11-300-014 (REPAIR-014).
Other than Step.
Other than Step, examine the surfaces at Locations 5 and 6.
Make a mark on the turbine hub at Location 2, refer to SPM TASK 70-09-00-400-501. Electrical contact is only permitted at Location 3.
If Step is accepted, mark the turbine hub at Location 2 with the new axial dimension written in Step, followed with the letter A.
Examine the turbine hub for the axial length dimension.
SUBTASK 72-45-11-220-080 Examine the Stage 1 Turbine Hub (01-010) or (01-011) for Axial Length
Refer to Figure.
NOTE
The length of the pins cannot extend more than the distance of the worn area. If the pins extend into an area that is not worn, the measurement is unsatisfactory.More than Step.
Examine the turbine hub for the spline tooth wear at Location 7. Use two pins 0.090 in. (2.286 mm) in diameter.
SUBTASK 72-45-11-220-082 Examine the Stage 1 Turbine Hub (01-010) or (01-011) for the Spline Dimension

CAUTION
USE ONLY THE SPECIFIED PIN DIAMETER. INCORRECT PIN DIAMETER WILL CAUSE AN UNSATISFACTORY MEASUREMENT.Refer to Figure.
Mark the turbine hub by SPM TASK 70-09-00-400-501 at Location 2. The electrical contact is only permitted at Location 3.
Mark the new maximum life of the part (cycles) on the turbine hub. Refer to SPM TASK 70-05-00-220-501.
SUBTASK 72-45-11-220-083 Examine the Stage 1 Turbine Hub (01-010) or (01-011) for the Cycle Time of the Part
Figure: Stage 1 Turbine Hub Inspection Locations
Stage 1 Turbine Hub Inspection Locations

Figure: Stage 1 Turbine Hub Inspection Locations
Stage 1 Turbine Hub Inspection Locations

Figure: Stage 1 Turbine Hub Important FP1 Inspection Locations
Stage 1 Turbine Hub Important FP1 Inspection Locations

